File:SAN attachment with MPIO with multiple Virtual IO Server.jpg

From RoggeWiki
Jump to navigation Jump to search

Original file(1,094 × 1,043 pixels, file size: 132 KB, MIME type: image/jpeg)

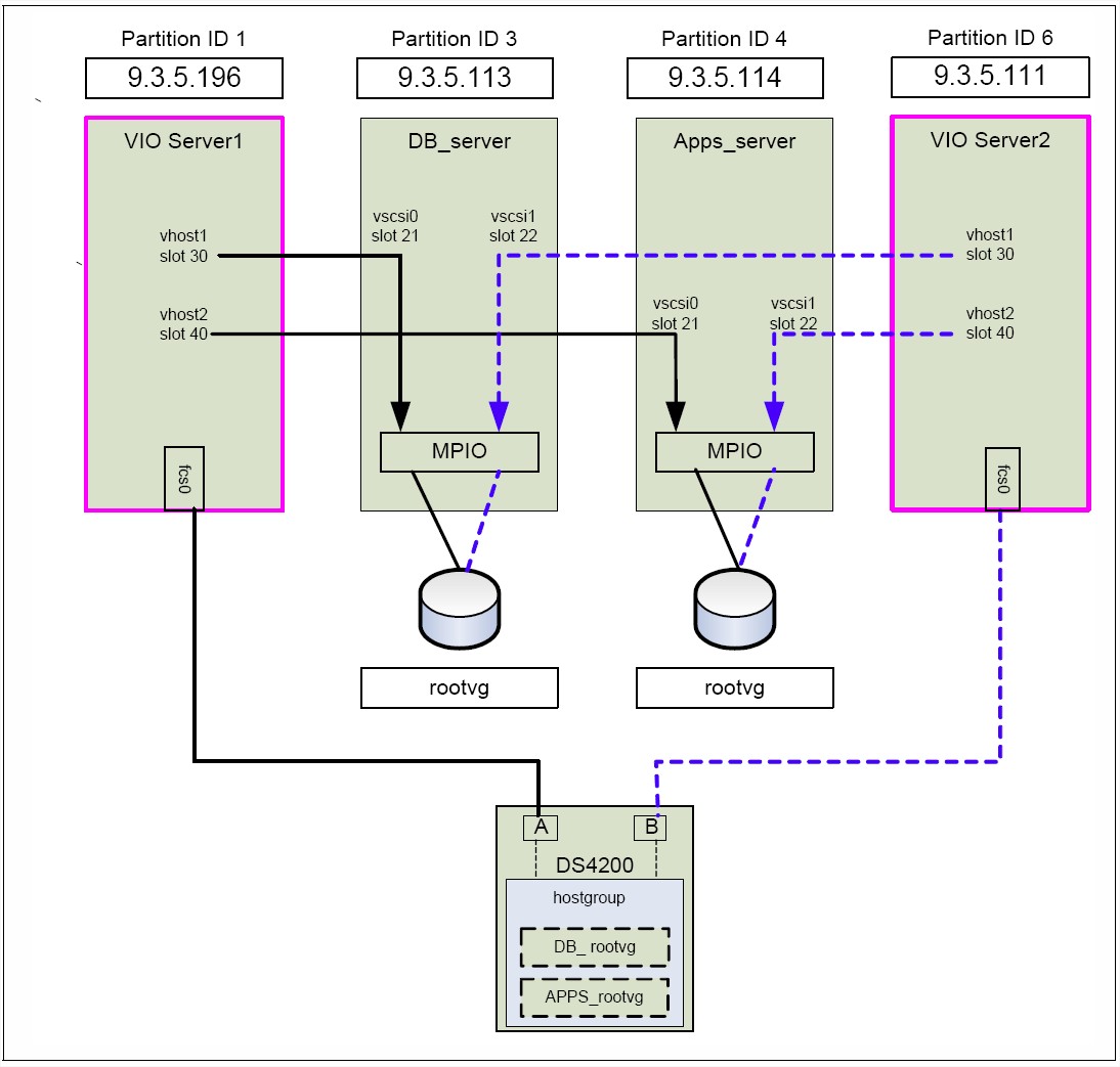
This scenario shows how to set up a highly available virtual SCSI configuration using MPIO in the client partition. Figure 4-13 on page 281 shows the configuration. To keep the picture simple, only two client partitions are shown. The disks are located on an external storage subsystem on the SAN. The disks on the storage subsystem are assigned to both Virtual I/O Servers. The client partitions see the disks through two paths using MPIO. Each of the paths is going through a different Virtual I/O server. In this scenario the disk subsystem is a DS4200. Each Virtual I/O Server is attached to the SAN using one Fiber Channel adapter. On the Virtual I/O Servers the RDAC driver is used to access the SAN disks. The RDAC driver is already provided in the base configuration regardless of the existence of multiple Fibre Channel adapters. Note: You can use the dsh command to automate the check or switch back if you have a lot of client partitions. Note: The MPIO for virtual SCSI devices only supports failover mode. When using only one Fibre Channel per Virtual I/O Server, you need an additional switch to have a highly available configuration. In this case, it is important that the SAN zoning be configured such that the single Fibre Channel in each Virtual I/O Server LPAR is zoned to see both storage controllers in the FAStT. If a second Fibre Channel is used for additional redundancy, the storage administrator must ensure that each Fibre Channel is zoned to only one of the DS4200 controllers. Rules for attachment of FAStT storage units to AIX can be found in the Storage Manager documentation of the Storage Manager products.

Source: sf24-7940-03 PowerVM Virtualization on IBM System p - Introduction and Configuration.

File history

Click on a date/time to view the file as it appeared at that time.

Date/TimeThumbnailDimensionsUserComment
current10:15, 9 September 2010Thumbnail for version as of 10:15, 9 September 20101,094 × 1,043 (132 KB)Tom (talk | contribs)This scenario shows how to set up a highly available virtual SCSI configuration using MPIO in the client partition. Figure 4-13 on page 281 shows the configuration. To keep the picture simple, only two client partitions are shown. The disks are located on

There are no pages that use this file.